該凈水(shui)(shui)(shui)(shui)裝置(zhi)集(ji)絮(xu)凝、沉(chen)(chen)淀(dian)、排泥(ni)、集(ji)水(shui)(shui)(shui)(shui)、無閥過濾等工(gong)藝于(yu)一(yi)體,能夠(gou)有(you)效(xiao)處理各(ge)類江、河(he)、湖、水(shui)(shui)(shui)(shui)庫(ku)等水(shui)(shui)(shui)(shui)源,使其(qi)濁度(du)降至(zhi)3mg/l以(yi)下。具有(you)凈水(shui)(shui)(shui)(shui)效(xiao)果好、范圍(wei)廣、節能、占地小(xiao)、耗水(shui)(shui)(shui)(shui)量(liang)(liang)少,節水(shui)(shui)(shui)(shui)、節電、節人工(gong)的(de)(de)優點。凈水(shui)(shui)(shui)(shui)裝置(zhi)本身從反(fan)(fan)應、絮(xu)凝、沉(chen)(chen)淀(dian)、集(ji)泥(ni)、排泥(ni)、集(ji)水(shui)(shui)(shui)(shui)、配(pei)水(shui)(shui)(shui)(shui)、過濾、反(fan)(fan)沖(chong)、排污等一(yi)系(xi)列運行程序,達到(dao)了自動運行的(de)(de)要求。雙層(ceng)高效(xiao)的(de)(de)絮(xu)凝及沉(chen)(chen)淀(dian)效(xiao)果,迅捷的(de)(de)泥(ni)渣濃縮(suo)室(shi)及可(ke)調(diao)式自動排泥(ni)系(xi)統,過濾裝置(zhi)采用重力、虹(hong)吸的(de)(de)原理自動控制(zhi),無需另設反(fan)(fan)沖(chong)洗水(shui)(shui)(shui)(shui)泵(beng)或空壓(ya)機等電器設備(bei),可(ke)節省大量(liang)(liang)的(de)(de)基(ji)建投資及日(ri)常(chang)運行、維修、保養(yang)費用。自耗水(shui)(shui)(shui)(shui)率低(di),水(shui)(shui)(shui)(shui)回收(shou)率高達97%。
工藝流程圖

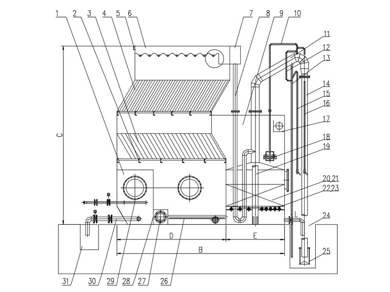
示(shi)意構造圖
| 圖號 | 名稱 | 圖號 | 名稱 | 圖號 | 名稱 |
| 1 | 沉淀區 | 2 | 填料支架 | 3 | 下層斜管 |
| 4 | 上層斜管 | 5 | 加強筋 | 6 | 集水堰 |
| 7 | 配水槽 | 8 | 連通管 | 9 | 清水區集水堰 |
| 10 | 虹吸破壞管 | 11 | 虹吸上升管 | 12 | 抽氣管 |
| 13 | 虹吸輔助管 | 14 | 虹吸下降管 | 15 | 強制反洗管 |
| 16 | 強制破壞虹吸管 | 17 | 集水槽 | 18 | 虹吸破壞斗 |
| 19 | 清水上升管 | 20 | 石英砂墊層 | 21 | 石英砂 |
| 22 | 多孔濾板 | 23 | 布水帽 | 24 | 水封井 |
| 25 | 沖洗強度調節器 | 26 | 穿孔布水管 | 27 | 進水管 |
| 28 | 泥倉區隔板 | 29 | 進壓力水管 | 30 | 排泥管 |
| 31 | 排泥溝 |
對比分析
| 工藝 | 全自動一體化凈水設備工藝 | 傳統土建構筑物工藝 |
|---|---|---|
| 抗沖負荷 | 進水濁度限值≤3000mg/L | 進水濁度限值≤500mg/L |
| 占地面積 | 占地面積小 | 占地面積較大 |
| 施工周期 | 施工周期短,整體成套加工,現場組裝。 | 施工周期很長,大量土建施工,受氣候影響較大 |
| 二次利用率 | 整機可拆遷搬運 | 不可移動,無二次利用價值 |
| 能耗 | 除加藥系統供電及控制系統供電外,無其他動力設備,能耗低 | 各個構筑物需建設中間水池、配置提升泵、反洗泵等,能耗大。 |
| 運行維護 |
|
|
選型表
| 型號 | 處理量(m³/h) | 進水管 | 出水管 | 壓力水規格 | 水利用率 |
|---|---|---|---|---|---|
| FASL-5H | 5 | DN50 | DN50 | DN25 | 90%-97% |
| FASL-10H | 10 | DN80 | DN80 | DN25 | 90%-97% |
| FASL-20H | 20 | DN100 | DN100 | DN25 | 90%-97% |
| FASL-30H | 30 | DN125 | DN125 | DN25 | 90%-97% |
| FASL-40H | 40 | DN150 | DN150 | DN25 | 90%-97% |
| FASL-50H | 50 | DN150 | DN150 | DN25 | 90%-97% |
| FASL-60H | 60 | DN150 | DN150 | DN25 | 90%-97% |
| FASL-80H | 80 | DN200 | DN200 | DN25 | 90%-97% |
| FASL-100H | 100 | DN200 | DN200 | DN32 | 90%-97% |
| FASL-120H | 120 | DN250 | DN250 | DN32 | 90%-97% |
| FASL-150H | 150 | DN250 | DN250 | DN32 | 90%-97% |
| FASL-200H | 200 | DN300 | DN300 | DN32 | 90%-97% |
| FASL-250H | 250 | DN300 | DN300 | DN32 | 90%-97% |
自動運行
值班(ban)人員只要(yao)定時(shi)作水質監(jian)視測定工(gong)作外,無需對凈水裝置操(cao)作管(guan)理(li)
雜質顆粒去除率高,穩定
高(gao)濃度絮凝層使原水雜質顆粒充分接觸,自動(dong)排泥(ni)系統,泥(ni)渣(zha)雜質及(ji)時排除(chu)
出水水質穩定良好
雙(shuang)層(ceng)高效的(de)絮凝及沉淀效果,使沉淀出水水質一直(zhi)保持良好(hao)狀態
新穎智創的集水系統
集水均勻有效(xiao),提高(gao)了體積利用系數,而且其集水水頭小
維護成本低,運行穩定
過濾裝置采用重(zhong)力、虹吸的自動控制,維護成本低,運行穩定(ding)
凈水系統自動化
凈(jing)水系(xi)統自動化保(bao)證系(xi)統的高(gao)效,能自動反(fan)(fan)沖洗,無需另設反(fan)(fan)沖洗水泵或空壓機等(deng)電器(qi)設備
自耗水率低
水回(hui)收(shou)率高達95%,對節省有(you)限(xian)的水資(zi)源起著積極的作(zuo)用
占地面積小
與一(yi)般凈水構筑(zhu)物相比,可節省占(zhan)地(di)面積50%以(yi)上,室內外均(jun)可安置
H系(xi)(xi)列(lie)一體化凈水(shui)(shui)(shui)(shui)(shui)(shui)器適用(yong)(yong)(yong)(yong)(yong)于(yu)(yu)原水(shui)(shui)(shui)(shui)(shui)(shui)濁度小于(yu)(yu)3000mg/L的(de)(de)各(ge)類江、河、湖、水(shui)(shui)(shui)(shui)(shui)(shui)庫、地下水(shui)(shui)(shui)(shui)(shui)(shui)等(deng)為(wei)水(shui)(shui)(shui)(shui)(shui)(shui)源的(de)(de)農(nong)村城鎮,工(gong)礦企業的(de)(de)水(shui)(shui)(shui)(shui)(shui)(shui)廠,集中供水(shui)(shui)(shui)(shui)(shui)(shui)站等(deng),出水(shui)(shui)(shui)(shui)(shui)(shui)可滿足濁度≤3mg/L。適用(yong)(yong)(yong)(yong)(yong)于(yu)(yu)無(wu)法在清水(shui)(shui)(shui)(shui)(shui)(shui)池加反(fan)洗泵進行濾池反(fan)洗的(de)(de)用(yong)(yong)(yong)(yong)(yong)水(shui)(shui)(shui)(shui)(shui)(shui)場所。對于(yu)(yu)低溫、低濁、有季節(jie)性藻類的(de)(de)湖泊水(shui)(shui)(shui)(shui)(shui)(shui)源,有其特殊的(de)(de)適應能力。可用(yong)(yong)(yong)(yong)(yong)于(yu)(yu)高(gao)純水(shui)(shui)(shui)(shui)(shui)(shui)、飲料工(gong)業用(yong)(yong)(yong)(yong)(yong)水(shui)(shui)(shui)(shui)(shui)(shui)、鍋爐(lu)用(yong)(yong)(yong)(yong)(yong)水(shui)(shui)(shui)(shui)(shui)(shui)等(deng)系(xi)(xi)統的(de)(de)預處理設(she)備。用(yong)(yong)(yong)(yong)(yong)于(yu)(yu)各(ge)類工(gong)業循環(huan)水(shui)(shui)(shui)(shui)(shui)(shui)系(xi)(xi)統,可有效而大幅度地提高(gao)循環(huan)用(yong)(yong)(yong)(yong)(yong)水(shui)(shui)(shui)(shui)(shui)(shui)水(shui)(shui)(shui)(shui)(shui)(shui)質(zhi)。用(yong)(yong)(yong)(yong)(yong)于(yu)(yu)中水(shui)(shui)(shui)(shui)(shui)(shui)回用(yong)(yong)(yong)(yong)(yong)系(xi)(xi)統,以污(wu)水(shui)(shui)(shui)(shui)(shui)(shui)廠排(pai)放水(shui)(shui)(shui)(shui)(shui)(shui)為(wei)水(shui)(shui)(shui)(shui)(shui)(shui)源,經處理后回用(yong)(yong)(yong)(yong)(yong)于(yu)(yu)用(yong)(yong)(yong)(yong)(yong)水(shui)(shui)(shui)(shui)(shui)(shui)設(she)施(shi)。



